Logo KKW-AKW Stendal
 

AKW Stendal: Systeme im Reaktorbereich, Teil 1


Noch nie wurden zu einen DDR Kernkraftwerk diese Dokumente veröffentlicht

Obwohl es sich um Unterlagen des 1000 MW Trainers handelt, geben sie die Wirklichkeit um den Reaktor sehr genau wieder.


 

Reaktorsystem, allgemeine Angaben

 KKW Stendal, Reaktorsystem, allgemeine Angaben
 
 KKW Stendal, Reaktorsystem, allgemeine Angaben
 
 KKW Stendal, Reaktorsystem, allgemeine Angaben
 
 

Reaktorsystem, 1. Kreislauf

 KKW Stendal, Reaktorsystem, 1. Kreislauf
 
 

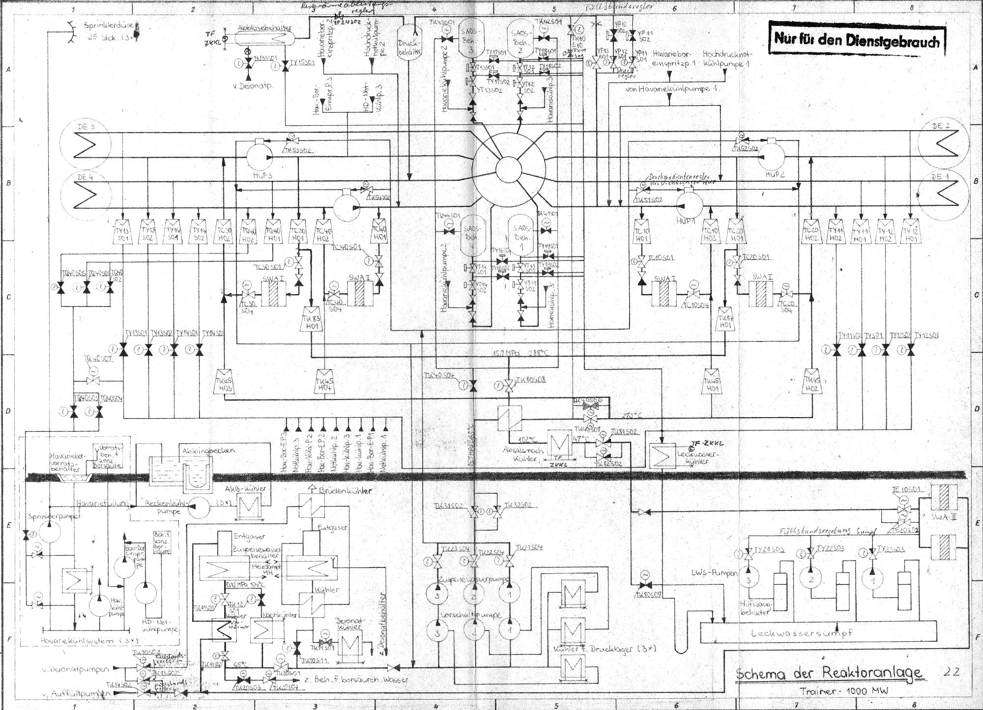
Schema Reaktoranlage

 KKW Stendal, Reaktorsystem, Schema Reaktoranlage
 
 

Kernflutsystem

 KKW Stendal, Reaktorsystem, Kernflutsystem
 
 

SWA I Bypaßaufbereitung, Wärmeträger

 KKW Stendal, Reaktorsystem, SWA I Bypaßaufbereitung, Wärmeträger
 
 

Absalzung

 KKW Stendal, Reaktorsystem, Absalzung
 
 

Zuspeisewassersystem

 KKW Stendal, Reaktorsystem, Zuspeisewassersystem
 

 

Teil 2                 Teil 3


 

Quellen: Archive des KKW Stendal



 

 

Übersicht der bisher zum Kernkraftwerk Stendal veröffentlichten Dokumente  auf  www.YCDT.de

- Hauptseite
- Niedergörne lag 1974 noch im Landkreis Osterburg     Entschädigung der Bürger
- Schutzgebietserklärungen 1974 und 1989
- KKW Stendal Baukostenübersicht für 4 x 440 MW DWR vom 31.10.1980
- Chronik der Baustelle 1974 - 1977
- Bodennutzungsverträge 1975 und 1980
- Arbeiterberufsverkehr und soziale Einrichtungen 1979
- Inhaltsverzeichnis der O-Mappe für Gutachten und Stellungnahmen   Teil 1   Teil 2   Teil 3
- Grundlagen Bau- und Montagetechnologie 1000 MW DWR 1980
- Entwicklung der GE, 1.Baustufe  KKW Stendal von 1984
- WWER 1000 -Druckwasserreaktor  sowj. Doku 1984
- Baufachliches Gutachten - Definitivdränage von 1985
- Entwicklung HAN-Baukosten   Tabelle von 1985
- Umspannwerk Schwarzholz Plan 1985
- Wasserbilanzenscheidung, Wasserrechtliche Nutzungsgenehmigung
- Reaktorsysteme  Teil 1  Teil 2  Teil 3
- Hermetische Kontur techn. Dokumentation
- VE Kombinat Kernkraftwerke - Kennziffernkatalog 1984
- Reaktorschacht technische Dokumentation
- Dokumente zur Bau- und Montagetechnologie
- Kulturelle Mehrzweckeinrichtung für die Stadt Stendal, 1984
- Übersicht der Baukosten   reine Baukosten, ohne Ausrüstungskosten 1986
- Sowj. Automatisierungstechnik für WWER 1000, Katalog Kontroll- und Meßgeräte 1986
- Präzisierter Gesamtablaufplan 1986
- Dokumente zur Bautechnologie im KKW Stendal
- 1000 MW Trainer in der Stadt Stendal
- Baustellenbilder:  1977 und 19781987, 1988, 19881990, 1990 und 199x
- Schnitt durch das Reaktorgebäude techn. Dokumentation
- Grundsatzentscheidung 1. BS   Schwarzholz, Fernwärme, Endlager, NSW-Import
- Herbeiführung der Grundsatzentscheidung KKW Stendal, 1. Baustufe, 2 x 1000 MW  (12/89)
- Inventur der Bankkonten per 30.04.1990   Magdeburger Baugesellschaft, KKW-Bau Stendal 1990
- Ingenieurbau Altmark Bauleistungen 1990 für KKW Stendal GmbH
- Ablaufplan für Reaktor 1 und Reaktor 2 1990
- Aufbau 1000 MW DWR-Reaktor, Typ WWER 1000 für KKW Stendal   1990
- Aufbau 1300 MWe SIEMENS/KWU Reaktor für Kernkraftwerk Stendal GmbH 1990
- DDR-Bauakademie: Stahlzellenverbundbauweise für KKW mit 1300 MW DWR 1990
- Abwickung Lieferkette KKW Stendal 1991
- Lageplan Übersicht Rückbau KKW Stendal 1992
 
- Nummer-Übersicht der KKW Stendal-Objekte des BMK ab 1984/85
- Bild geplanter DDR-Endausbau 4000 MW 
- Bilder SIEMENS/KWU-Studie für 4600 MW   KKW Stendal GmbH 1990
- Gelände KKW Stendal: was noch da ist  (2011)
- vom KKW Stendal ins Museum 
- Demontage Reaktorgebäude 1 und 2
- Demontage Gebäude Spezielle Wasseraufbereitung (SWA)



audatec - rechnergesteuertes Prozessleitsystem    www.audatec.net/audatec

Dokumentationen   CAW Geräte    wird auf der Seite   www.ycdt.net/caw  bereitgestellt

Dokumentationen MC80.3x Geräte  befinden sich auf:    www.k1520.com/mc80.3x

für die P 8000 Geräte-Dokumentation  wurde die Seite    www.ycdt.net/p8000   angelegt

Sammlung von Unterlagen für den Restaurator  liegen auf:    www.k1520.com/robotron



www.audatec.net              www.K1520.com              www.YCDT.net              www.YCDTOT.com             
 
                 impressum